无人机WiFi方案是现代无人机技术中不可或缺的一环,它为无人机与地面控制站、移动设备以及其他无人机之间的通信提供了关键支持,随着无人机在航拍、农业、物流、巡检等领域的广泛应用,对WiFi方案的需求也日益增长,不仅要求具备稳定的传输距离和速度,还需要考虑抗干扰能力、低功耗以及安全性等多方面因素。

从技术架构来看,无人机WiFi方案通常由机载WiFi模块、地面WiFi终端、数据传输协议和配套软件系统组成,机载WiFi模块作为无人机的“通信中枢”,负责将无人机采集的高清图像、传感器数据等信息通过无线电波发送出去,同时接收来自地面的控制指令,地面WiFi终端则可以是专用遥控器、笔记本电脑、智能手机或平板电脑,用户通过这些设备实时查看无人机传回的画面并进行操作,在传输协议方面,常见的有TCP/IP、UDP等,其中UDP协议因传输速度快、延迟低的特点,更适合实时图像传输等对时效性要求高的场景。
在实际应用中,不同场景对无人机WiFi方案的要求差异较大,在航拍摄影领域,用户需要高带宽支持4K甚至8K视频的实时回传,同时对画面的流畅度和清晰度要求极高;而在农业植保或电力巡检场景,可能更关注传输距离和抗干扰能力,以确保无人机在复杂环境下仍能稳定工作,无人机的续航能力有限,因此机载WiFi模块的功耗控制也成为设计重点,低功耗设计可以有效延长无人机的飞行时间。
主流的无人机WiFi方案在传输距离上通常可达数公里,但在开阔环境与城市复杂环境下的表现差异明显,开阔环境下,信号衰减较小,传输距离更远;而城市中高楼林立,信号易受建筑物遮挡和反射影响,可能导致传输距离缩短或信号不稳定,为解决这一问题,部分高端无人机WiFi方案采用了MIMO(多输入多输出)技术和波束成形技术,通过多天线协同工作和信号聚焦,有效提升抗干扰能力和传输效率,一些方案还支持2.4GHz和5.8GHz双频段切换,用户可根据环境干扰情况选择合适的频段,确保连接稳定性。
安全性也是无人机WiFi方案不可忽视的一环,由于WiFi信号采用无线电波传输,易被截获或干扰,因此数据加密和身份验证至关重要,主流方案采用WPA2/WPA3加密协议,对控制指令和传输数据进行加密处理,防止未授权访问和恶意攻击,部分方案还支持设备绑定和MAC地址过滤,进一步降低安全风险。

为了更直观地对比不同场景下无人机WiFi方案的核心需求,以下表格列举了典型应用场景的关键参数要求:
| 应用场景 | 传输带宽需求 | 传输距离要求 | 抗干扰能力 | 低功耗要求 | 安全性要求 |
|---|---|---|---|---|---|
| 航拍摄影 | 高(≥100Mbps) | 中(1-3km) | 中 | 中 | 高 |
| 农业植保 | 中(10-50Mbps) | 高(3-5km) | 高 | 高 | 中 |
| 电力巡检 | 中(10-50Mbps) | 高(3-5km) | 高 | 中 | 高 |
| 物流配送 | 中(10-50Mbps) | 高(5-10km) | 中 | 高 | 中 |
| 室内巡检 | 低(≤10Mbps) | 低(≤500m) | 高 | 中 | 中 |
随着5G、Wi-Fi 6E等技术的普及,无人机WiFi方案将朝着更高速度、更低延迟、更广覆盖的方向发展,5G技术的高带宽和低特性,将为无人机超高清实时回传、远程精准控制提供更强支撑;而Wi-Fi 6E引入的6GHz频段,可提供更多信道和更宽的带宽,有效缓解频谱资源紧张问题,人工智能技术的融入也将使无人机WiFi方案具备智能频谱感知、动态路由优化等能力,进一步提升通信稳定性和效率。
相关问答FAQs:
-
问:无人机WiFi信号受干扰时,有哪些优化措施可以提升稳定性? 答:当无人机WiFi信号受干扰时,可采取以下措施:一是切换至干扰较少的频段(如从2.4GHz切换至5.8GHz);二是调整天线方向或采用外接高增益天线增强信号接收能力;三是开启MIMO或波束成形技术,提升抗干扰性能;四是降低传输带宽或采用图像压缩算法,减少数据传输压力;五是远离WiFi信号密集区域(如人群聚集地或无线热点)。
(图片来源网络,侵删) -
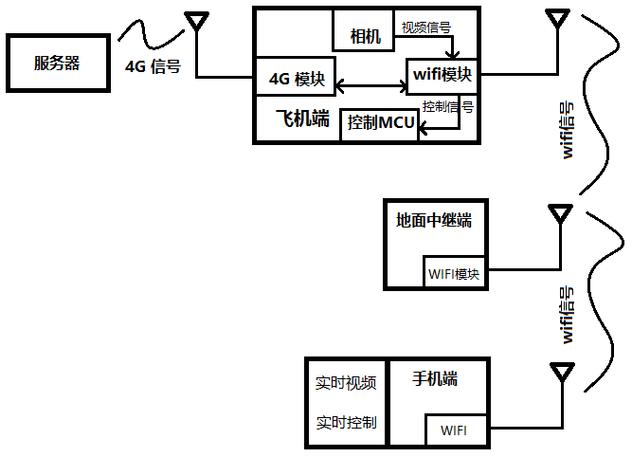
问:无人机WiFi方案的最大传输距离是多少?实际使用中如何突破距离限制? 答:无人机WiFi方案的最大传输距离因设备性能和环境因素差异较大,普通消费级无人机的WiFi传输距离通常为1-3公里,而工业级无人机通过优化天线和功率设计,可达5-10公里甚至更远,实际使用中可通过以下方式突破距离限制:一是采用中继技术,部署地面中继站扩展信号覆盖范围;二是利用4G/5G网络作为辅助通信链路,实现超视距控制;三是选择支持长距离传输的专用WiFi模块(如采用定向天线或高功率发射芯片的方案)。
